一、卡箍式快開籃式過濾器結構組成
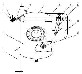
結構如圖1所示。濾藍安放在籃式過濾器的殼體內,上蓋和殼體分別帶有一楔形法蘭。兩個V型卡箍絞在一起并環在楔形法蘭上,形成密封組件。兩個卡箍還與一個帶自鎖的連桿機構相連接,可使兩卡箍張開和閉合,用以操作上蓋的開啟和關閉。上下連接板分別與上蓋和殼體相連接,其間還連接兩個平衡器,用以平衡上蓋的重力。當打開上蓋時,可為手提上蓋助力,當關閉上蓋時,可起緩沖作用。

圖1卡箍式快開過濾器
1. 支腿 2. 殼體 3. 扳把 4. 連桿機構 5. V 型卡箍 6. 提手 7. 上蓋 8. 上連接板 9. 鉸軸 10.平衡器11.下連接板 12. 濾藍
二、卡箍式快開籃式過濾器工作原理
快開籃式過濾器的工作原理如俯視圖圖2所示。圖2顯示了卡箍張開和閉合的兩種狀態。籃式過濾器的進出口a、b在同一水平線上,過濾器殼體內濾藍的上口成45°斜口,將進出口隔開。物料從a口進入到濾藍內,經濾藍上包縛的濾網將固體顆粒截留在濾藍內,干凈的物料經濾藍從b口流出,過濾器處于正常工作狀態。當需要清洗或更換濾藍時,將連桿機構的扳把向外扳開,作用力以連桿上活動鉸點2為支點,經力放大后分別作用于兩卡箍的固定絞點1和3上,連桿機構將兩卡箍以鉸軸為中心,向兩邊分開,見圖2(a)。
此時可手提提手將上蓋打開,提出濾藍進行清洗或更換。濾藍清洗或更換完畢,將濾藍放入過濾器內,關閉上蓋,將扳手向里推,同理,兩卡箍閉合。與此同時,靠耦合的斜面和平面密封將上蓋與殼體法蘭壓緊。連桿鉸點連線1、2和連線1、3成α角(α>0),連桿機構自鎖,過濾器可重新投入工作。

圖2卡箍的張開與閉合
地 址:上海市金山區興塔工業區
咨詢電話:021-5736 2601
手機號碼:138 1635 7694
電子郵箱:hanyuev@163.com
網 址:http://www.u9fa.com